Современная логистика в прибрежных и речных зонах требует высокой мобильности перевалочных мощностей. В этой схеме плавучие станции для перекачки нефтепродуктов выступают ключевым звеном, обеспечивающим эффективную связь между танкерным флотом, береговыми хранилищами и магистральными трубопроводами.
В данном материале рассматриваются конструктивные особенности систем ПНС, методы обеспечения их эксплуатационной надежности и критерии выбора оборудования. Мы проанализируем, как физико-химические свойства перекачиваемых продуктов диктуют архитектуру грузовых и зачистных систем, и какие инженерные решения позволяют минимизировать потери и риски при проведении грузовых операций на воде.
Типы станций и их систем
Особое место на нефтефлоте занимают плавучие перекачивающие нефтестанции. Они служат для перекачки нефти и нефтепродуктов из барж на нефтебазу (выкачка) или из одной баржи в другую (паузка).
В прошлом плавучие перекачивающие нефтестанции строились с поршневыми паровыми насосами, получающими пар от собственных котлов, а также с поршневыми насосами и приводом от Определение неполадок и ремонт судовых двигателей внутреннего сгораниядвигателей внутреннего сгорания. Многие из них находятся в эксплуатации и в настоящее время. Недостатком таких станций является их громоздкость и малая экономичность.
Все современные перекачивающие нефтестанции имеют электроприводные насосы. Их можно разделить на 2 группы:
- станции для перекачки нефтепродуктов с высокой упругостью паров;
- станции для перекачки вязких нефтепродуктов (мазут).
Перекачивающие станции делают несамоходными, они могут получать электроэнергию от береговой электросети.
Какие перекачивающие станции являются автономными?
Перекачивающие станции являются автономными, если они обеспечивают себя электроэнергией от собственной электростанции. Они удобны тем, что их можно устанавливать на причалах, где отсутствует электроэнергия.
Выбирая оборудование для перекачки нефти и нефтепродуктов, следует учитывать физико-химические свойства груза. Так, станции для светлых фракций снабжают центробежными насосами и эжекторами, в то время как для работы с вязкими составами применяют насосы объемного типа, чаще всего – винтовые.
Плавучие перекачивающие нефтестанции оснащаются специальными и общесудовыми системами. К основным специальным относятся грузовая и зачистная. На станциях, предназначенных для работы с высоковязким сырьем, ключевую роль играют системы подогрева нефтепродуктов на ПНС, а также системы промывки трубопроводов моющими составами. Кроме того, все объекты оборудуются системой газоотвода.
К системам общего назначения, которыми оборудуются нефтестанции, относятся:
- противопожарная,
- санитарная,
- отопления,
- вентиляции.
Принципы проектирования этих систем те же, что и для Конструктивные типы транспортных судов и особенности проектирования их конструкцийтранспортных судов. В дальнейшем рассматриваются кратко лишь специальные системы ПНС.
Станции для нефтепродуктов с высокой упругостью паров
Отличительной особенностью данных систем является наличие в них эжекторов. Введение эжекторов в системы преследует цель создать подпор на всасывании грузового насоса, чтобы исключить кавитацию.
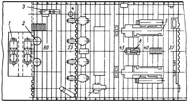
На рис. 1 представлена технологическая схема плавучей станции для перевалки нефтепродуктов с высокой упругостью паров (первого класса).

1 – эжектор; 2 – грузовая стрела; 3 – опора; 4 – понтон; 5 – носовой отсек; 6 – насосное отделение; 7 – кормовой отсек
Все оборудование станции смонтировано в стальном корпусе понтонного типа. Размеры корпуса:
- длина 12,5 м (с кронштейнами 15,9 м);
- ширина 8,3 м;
- высота борта 2,5 м.
Водоизмещение без груза составляет 70 т.
Корпус станции разделен на 3 отсека. В среднем отсеке расположено насосное отделение, а в кормовом и носовом отсеках – отделения для электродвигателей. Это сделано по причине пожарной безопасности.
Нефтестанция оборудована электрифицированными грузовыми устройствами со стрелами, при помощи которых шланги и эжекторы подаются в баржу. Электропитание станции осуществляется от береговой сети.
Грузовые и зачистные операции на данной станции выполняются с помощью Типовые конструкции судовых центробежных насосовцентробежных насосов и гидроэжекторов. О взаимодействии различных элементов насосной установки с эжектированием можно понять из рис. 2.

Грузовой насос 1 установлен, как обычно, на откачку нефтепродукта из наливной баржи, другой насос 5, называемый эжектирующим, забирает часть нефтепродукта, подаваемого грузовым насосом, и направляет его в эжектор 4, подведенный к заборному концу всасывающей трубы. В эжекторе струя выходит через сопло сравнительно небольшого диаметра и подсасывает нефтепродукт из отсека баржи. Начальная кинетическая энергия струи преобразуется в энергию положительного давления, вследствие чего обеспечивается надежная работа грузового насоса.
Рекомендуется к прочтению: Специальные системы танкеров – функциональные особенности и требования к эксплуатации
Для заливки насосов перед пуском, а также для предупреждения прохватов воздуха в конце периода откачки на всасывающей линии эжектирующего насоса предусмотрена промежуточная емкость в виде резервуара 3. В этот резервуар жидкость подается грузовым насосом по отростку, отходящему от нагнетательного трубопровода 2.
На рис. 3 показана принципиальная схема грузовой и зачистной систем рассматриваемой нефтестанции.

1 – грузовой эжектор; 2 – зачистной эжектор; 3 – эжектирующий насос; 4 – грузовой насос; 5 – промежуточная емкость
Как видно из этой схемы, на станции имеются 3 эжектора:
- два грузовых;
- один зачистной.
Грузовые эжекторы используются для выкачки из баржи основного груза, а зачистной эжектор – для удаления остатков (зачистка).
Зачистной эжектор подключается к зачистному трубопроводу баржи и подает нефтепродукт грузовому насосу, который в этом случае выполняет функции зачистного. Регулирование подачи грузового насоса осуществляется задвижкой, установленной на Судовые системы и трубопроводынагнетательном трубопроводе (на схеме не показана).
Промежуточная емкость для эжектирующих насосов общая. По мере накопления в ней излишков воздуха последний удаляется в атмосферу.
При выборе подачи грузовых насосов учитывается расход перекачиваемого нефтепродукта на эжектирующие насосы.
На данной станции установлены:
- 2 центробежных грузовых насоса 8НДВН с подачей по 600 м3/ч при напоре 35 м;
- 2 центробежных эжектирующих насоса типа КСМ с подачей по 150 м3/ч при напоре 120 м.
Станции для вязких нефтепродуктов
Осуществляя выбор системы подогрева для вязких нефтепродуктов на плавучих станциях, необходимо учитывать главную особенность процесса – потребность в снижении вязкости для стабильной работы насосов. Подогрев обеспечивает беспрепятственное перетекание продукта в корпусе баржи. Как правило, пар для этой цели подается от внешнего источника, например, от котлов береговой нефтебазы.
Примером перекачивающей станции, специально спроектированной для перекачки вязких нефтепродуктов из наливных барж в емкости нефтебазы, может служить станция, размещенная в стальном корпусе понтонного типа по аналогии с плавучей нефтестанцией, рассмотренной выше (см. рис. 1).
В носовом и кормовом отсеках размещены отделения для электродвигателей, а в среднем – насосное отделение. Насосная установка оборудована двумя грузовыми и одним зачистным насосами коловратного типа. Грузовой насос марки 12КН имеет подачу 360 м3/ч. У зачистного насоса КН-200 подача составляет 200 м3/ч. Электропитание предусмотрено от береговой трансформаторной подстанции.
В палубной надстройке расположены:
- пост управления;
- главный распределительный щит;
- гидросистемы;
- служебные и вспомогательные помещения.
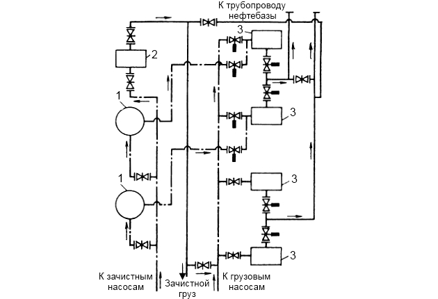
Станция оборудована Специальные системы газовозовгрузовой и зачистной системами (рис. 4), которые позволяют осуществлять выгрузку нефтепродуктов из барж, при этом используются следующие схемы работы насосов:
- работа грузовых насосов на два приемных трубопровода нефтебазы;
- работа грузовых насосов на один приемный трубопровод нефтебазы, к которому они могут быть подключены параллельно или последовательно;
- зачистка по магистрали баржи зачистным насосом с выкидом в нагнетательные или всасывающие трубопроводы грузовых насосов.
Приемные трубопроводы перекачивающей станции выполнены шарнирными и могут поворачиваться на 360°, что позволяет устанавливать приемники в горловину люка, расположенного в любом месте бортовых отсеков баржи.

1 – грузовой насос; 2 – зачистной насос
Станция оснащена двумя грузоподъемными стрелами. Поворот укосины стрелы, подача, подъем и опускание приемных трубопроводов на баржу, центровка и крепление приемника к патрубку баржи осуществляются гидроприводом. Системой гидропривода оснащены и задвижки станции. Управление гидроприводами осуществляется с центрального пульта.
Для подачи пара с нефтебазы на подогрев нефтепродукта в барже по палубе проложен паропровод.
Практика эксплуатации нефтестанций данного типа не подтвердила целесообразность применения в дальнейшем коловратных насосов. Наиболее перспективными насосами для вязких нефтепродуктов являются Роторные насосы – особенности, применение и преимущества в различных отрасляхроторные насосы винтового типа. Они надежны в работе, достаточно экономичны, имеют малые габаритные размеры и массу.
В навигационный период 1973 г. была введена в эксплуатацию автономная плавучая станция для перекачки вязких нефтепродуктов (рис. 5).

Она имеет следующие основные характеристики:
- длина 46,3 м;
- ширина 12,45 м;
- высота борта 3 м;
- осадка с полным грузом 1,61 м;
- водоизмещение полное 743,23 т.
Перекачивающая станция представляет собой однопалубное судно с металлическими надстройками. В носовой части, смежной с форпиком, размещена цистерна запаса котельного топлива, в средней части – котельное и дизельное отделения. В кормовой части корпуса станции расположены:
- насосное отделение;
- емкости запаса дизельного топлива;
- жидкости для промывки грузовых трубопроводов;
- цистерна подсланевых вод.
На палубе в кормовой части в отдельной надстройке размещено вакуум-насосное отделение. Все жилые и санитарно-бытовые помещения находятся в носовой части судна в двухъярусной надстройке.
В качестве грузовых насосов для выгрузки вязких нефтепродуктов из наливных судов установлены 4 электроприводных Винтовые насосы – устройство и принцип действия на судневинтовых насоса 4 марки ВС-200 с подачей по 200 м3/ч каждый при давлении на выходе 1,0 МПа (рис. 6).

Зачистку судов выполняют 2 вакуумные зачистные установки, состоящие из:
- двух электроприводных вакуум-насосов 1 марки РКМ-4;
- двух вакуум-баллонов 2 вместимостью по 5 м3.
Вакуум-баллоны подключены к зачистной магистрали. В качестве резервного зачистного насоса используется паровой прямодействующий насос 3 с подачей 130 м3/ч.
В котельном отделении (не показано) установлены 2 паровых огнетрубных оборотных котла с поверхностью нагрева по 200 м2 и рабочим давлением 0,6 МПа. Пар из котлов подводится в подогреватели разгружаемого наливного судна для снижения вязкости груза.
Судовая электростанция переменного трехфазного тока напряжением 380 В состоит из двух дизель-генераторов 5 марки ДГР 300/500-1 мощностью по 300 кВт и одного автоматизированного дизель-генератора 6 марки ДГА 25-9М мощностью 25 кВт. На станции имеется компрессор 7 марки ВП-10/8 для продувки воздухом трубчатых подогревателей разгружаемых барж после окончания выгрузки нефтепродуктов в осенне-весенний период.
Читайте также: Системы общесудового назначения – устройство и классификация
Для шланговки и поддержания нагнетательного бортового трубопровода станции на правом борту установлена грузовая стрела с ручным приводом. Приемный трубопровод станции обслуживается грузовой стрелой левого борта, оборудованной гидроприводными механизмами.
Система гидроприводов с винтовым насосом МВН-1,5, имеющим подачу 1,5 л/с, обеспечивает работу гидромеханизмов грузоподъемных устройств, задвижек грузовой системы и управление гидравлическими приводами. Управление гидроприводом задвижек осуществляется с поста управления, гидроприводами подъема приемника и поворота стрелы – с пульта, расположенного у грузоподъемного устройства.
На рис. 7 представлены грузовая и зачистная системы рассматриваемой нефтестанции.

— – нагнетательный трубопровод; – · – · – приемный трубопровод
Основной груз выкачивается винтовыми грузовыми насосами 3. Одновременно могут работать на выкачке до четырех грузовых насосов.
Для зачистки баржи от остатков груза к зачистной магистрали подключены вакуум-баллоны 1. Вакуум в баллонах создается вакуумными насосами (на схеме не показаны). По заполнении баллонов нефтепродуктом он выкачивается грузовыми насосами, подключенными в береговой трубопровод.
Зачистные операции могут выполняться также паровым насосом 2, который выкачивает груз непосредственно в береговой трубопровод либо подает его в приемную часть соответствующего грузового насоса.
На нефтестанции предусмотрена система газоотвода, а также система для промывки моющей жидкости грузовых и зачистных трубопроводов и их насосов.
Для предотвращения застывания мазута в грузовых и зачистных трубопроводах предусмотрен их обогрев. Зачистные трубопроводы, размещенные на открытой палубе, снабжены паровыми «рубашками». Особое внимание уделено нагнетательным линиям и коммуникациям в насосном отделении: здесь используются трубопроводы с паровым спутником, где греющая труба проходит непосредственно внутри основной магистрали. Всасывающие трубопроводы в насосном отделении обогреваются с помощью таких же труб – «спутников». Конденсат отводится в теплый ящик, установленный в котельном отделении.
Отметим, что, кроме плавучих перекачивающих нефтестанций, на нефтефлоте распространены плавучие несамоходные бункеровочные станции, служащие для Бункеровка судна и основные организационно-технические операциибункеровки судов топливом и маслом.
Корпус такой нефтестанции разделен на несколько отсеков, в которых могут храниться различные сорта нефтепродуктов. Бункеровочную станцию оборудуют сложной сетью трубопроводного хозяйства с таким расчетом, чтобы была предотвращена возможность смешивания различных сортов, причем число насосов может достигать 7 единиц. К корпусу бункеровочной станции предъявляются повышенные требования в отношении его прочности и непроницаемости, так как обводнение груза или пропуск одного сорта в отсек, занятый другим сортом, запрещается в связи с ухудшением качества нефтепродуктов. Для замера количества отпускаемых нефтепродуктов на станции устанавливают мерники и счетчики.
Для сокращения простоев судов под бункеровкой в последние годы созданы самоходные бункеровщики грузоподъемностью 400-560 т. Бункеровка судов предусматривается во время их стоянки одновременно с другими технологическими операциями, а также на ходу при пониженной скорости движения.
Каждый такой бункеровщик представляет собой однопалубный двухвинтовой теплоход с машинным и насосным отделениями, расположенными в кормовой части корпуса. Топливо размещается в четырех вставных вертикальных цилиндрических баках, 2 из которых предназначены для дизельного, а 2 других – для моторного топлива. Авиационное и дизельное масла хранятся во встроенных в корпус цистернах. Баки для моторного топлива и цистерны для масел оборудованы подогревателями.
Выбор насосов для грузовых и зачистных систем нефтестанций
Как и в танкерном флоте, грузовые насосы для нефтестанций подбираются из числа типовых промышленных решений, подходящих для работы с грузовыми и зачистными системами.
Для перекачки нефтепродуктов с высокой упругостью паров целесообразно применять насосные установки с эжектированием, оправдавшие себя в течение длительной эксплуатации на нефтефлоте. Существенным недостатком таких установок является их малая экономичность из-за низкого КПД эжекторов. Однако в данном случае можно пойти на снижение экономичности для того, чтобы обеспечить требуемую подачу перекачивающих средств и своевременную выгрузку нефтепродуктов из судов.
В качестве грузовых насосов в эжекторных установках следует применять горизонтальные одноколесные насосы с двусторонним подводом жидкости. Основными марками центробежных насосов, используемых на речном нефтефлоте, являются:
- 6НДвБ,
- 8НДвН,
- НДсН,
- 10НД-6×1,
- КСМ.
Перспективным насосом для производства Грузовые операции на газовозах морского типагрузовых операций является горизонтальный центробежный насос 10НД-9×1, основные параметры которого перечислены ниже.
| Подача, м3/ч | 500 |
| Напор, м | 100 |
| Мощность, кВт | 220 |
| Частота вращения, об/мин | 1 450 |
| КПД | 0,75 |
| Масса, кг | 900 |
В качестве эжектирующих насосов можно использовать насосы типа КСМ, насос 8НД-9×2 с подачей 180 м3/ч при напоре 145 м.
В целях повышения эффективности работы центробежных насосов при перекачивании нефтепродуктов на некоторых морских танкерах применены погружные насосы. Центробежный насос вертикального исполнения располагается в танке, а приводной двигатель – на палубе. Передача вращения от двигателя к насосу осуществляется при помощи длинного вала (штанги).
Погружные насосы для перекачивания нефтепродуктов могут быть также бесштанговыми. В пароходстве «Волготанкер» находится в подконтрольной эксплуатации погружной центробежный насос ПНР-600/50. Он выполнен одноколесным с двойным спиральным отводом. На верхнем фланце спирального корпуса насоса крепится взрывонепроницаемый электродвигатель. Особенность конструкции этого насоса заключается в том, что через кольцевой промежуток между цилиндрическим корпусом его и корпусом электродвигателя проходит вся перекачиваемая жидкость. Вал насоса и электродвигателя выполнен цельным и опирается на подшипники качения. Рабочее колесо имеет односторонний вход и насажено на вал консольно. Электродвигатель охлаждается перекачиваемой жидкостью.
Электронасосный агрегат устанавливается на поддон, который крепится к днищу судна. Приводом насоса является электродвигатель МАП-4, погружной, маслозаполненный, взрывонепроницаемого исполнения, категории В-25. Основные параметры насоса ПНР-600/50 перечислены ниже.
| Подача, м3/ч | 600 |
| Напор, м | 50 |
| Мощность, кВт | 116 |
| Частота вращения, об/мин | 1 450 |
| Масса, кг (с электродвигателем) | 2 800 |
| КПД | 0,79 |
| Диаметр рабочего колеса, мм | 410 |
Длительная эксплуатация насоса ПНР-600/50 показала полную надежность и эффективность его работы. Прошел проверку в судовых условиях также электронасосный агрегат ПНР-150/50, имеющий подачу 150 м3/ч и напор 50 м.
Успешная работа насосов данного типа на танкерах подтверждает возможность использования их и на плавучих перекачивающих станциях для выкачки из наливных судов различных нефтепродуктов и в первую очередь с высокой упругостью паров. Такой электронасосный агрегат подвешивается на грузовом устройстве нефтестанции аналогично тому, как это выполняется для эжекторных установок.
Существенным недостатком насосов типа ПНР является неприспособленность их для последовательной работы на трубопровод, что требуется при выкачке вязких нефтепродуктов на некоторые нефтебазы. Именно поэтому данные насосы целесообразно использовать на нефтестанциях для перекачки светлых нефтепродуктов (бензинов), для перемещения которых по трубопроводам напор, равный 50 м, является обычно достаточным.
В грузовых системах эффективное применение винтовых насосов для вязких нефтепродуктов на ПНС обусловлено их способностью перекачивать среды с высокой плотностью без потери производительности и кавитационного износа. Винтовые насосы можно разделить на 2 основные группы:
- герметичные,
- негерметичные.
У герметичных насосов камера всасывания и камера нагнетания отделены одна от другой герметичным зацеплением роторов. У насосов второй группы герметичность отделения камер всасывания и нагнетания отсутствует.
Герметичные винтовые насосы используются во многих отраслях народного хозяйства. Они бывают с односторонним и двусторонним подводом жидкости.
Наибольшее распространение на судах получили трехвинтовые герметичные насосы. У этих насосов средний винт является ведущим, а два боковых – ведомыми. Нарезка винтов – двухзаходная, профиль – циклоидальный.
Будет интересно: Судовые средства по очистке и удалению нефтесодержащих и сточных вод
На речном нефтефлоте хорошо зарекомендовал себя в работе трехвинтовой герметичный насос ВС-200 с двусторонним подводом жидкости, обеспечивающий подачу 200 м3/ч при давлении на выходе 1,0 МПа. Область применения данного насоса пока ограничивается плавучими нефтестанциями.
Опыт эксплуатации речных танкеров грузоподъемностью 150 и 600 т показывает, что установленные на них герметичные трехвинтовые насосы ЭМН-11/1 и НВВ-55 работают надежно. Насос ЭМН-11/1 спроектирован для перекачивания масла на подачу 45 м3/ч и напор 80 м. Насос НВВ-55 при работе на масле имеет подачу 50 м3/ч и напор 40 м.
На трехвинтовые насосы имеется государственный стандарт, который охватывает насосы с подачей до 800 м3/ч и с давлением на выходе до 25 МПа.
К группе винтовых негерметичных насосов относятся насосы с прямоугольным и трапециевидным профилями нарезки винтов. Такая форма профиля не обеспечивает герметичного разобщения камеры нагнетания от камеры всасывания. Для уменьшения утечек жидкости через зазоры увеличивают число витков нарезки, создавая тем самым как бы лабиринтовое уплотнение, и одновременно уменьшают шаг нарезки с тем, чтобы длина винтов не была чрезмерно большой.
Так как при малых углах подъема винтовой нарезки происходит самоторможение винтов, то передача движения от ведущего винта к ведомому может быть осуществлена лишь путем установки на винтах шестеренной пары.
Практика показывает, что винтовые негерметичные насосы пригодны для перекачивания маловязких и высоковязких нефтепродуктов.
Для выполнения зачистных операций по-прежнему будут применяться вакуум-баллонные установки. Главным элементом таких установок является вакуумный насос. Рекомендуется применять вакуумные насосы типа РМК, такие, как:
- РМК-2 с подачей 3,6 м3/мин;
- РМК-4 с подачей 27 м3/мин, и др.
Для работы на зачистке судов от остатков груза можно использовать Поршневые насосы морских судов – классификация, устройство и принцип работыпоршневые насосы. На нефтестанциях, имеющих собственные паровые котлы, целесообразно применять паровые прямодействующие насосы. При увеличении сопротивления в системе прямодействующий насос автоматически снижает число ходов и, уменьшая подачу, развивает большее давление, что очень ценно в условиях эксплуатации. Таким образом, данные насосы обладают свойством саморегулирования.
Существенным недостатком паровых прямодействующих насосов является большой расход пара. В целях повышения экономичности отработавший пар этих насосов используют в нагревательных устройствах.
🤝 Поддержите нашу работу
Нашли опечатку? Выделите и нажмите CTRL+Enter
