В условиях возрастающего антропогенного воздействия на морские экосистемы проблема очистки и обеззараживания сточных вод, образующихся на морских судах, приобретает особую актуальность. Неочищенные или недостаточно очищенные судовые сточные воды могут содержать широкий спектр загрязняющих веществ и патогенных микроорганизмов, представляющих серьезную угрозу для морской флоры и фауны, а также для здоровья человека. В связи с этим разработка и внедрение эффективных методов очистки и обеззараживания судовых сточных вод являются важнейшей задачей современного судоходства.
В данном материале будут рассмотрены основные способы и подходы, применяемые для очистки сточных вод на морских судах, а также современные методы обеззараживания, играющие важную роль в обеспечении экологической безопасности морской среды.
Методы и способы очистки сточных вод
В мировой практике применяют различные методы и способы очистки СВ, базирующиеся на трех основных методах:
- физическом,
- химическом,
- и биологическом.
При этом, на практике чаще всего используются:
- механический,
- физико-химический,
- биохимический,
- и электрохимический.
Ниже, рассмотрим эффективные методы очистки сточных вод на морских судах, а также опишем особенности использования того или иного способа.
Механическая очистка сточных вод
Основан на отделении из СВ крупных загрязнителей (бумага, ветошь и т. д.) с последующим их измельчением. Для этой цели могут использоваться простые фильтрующие сетки или решетки, задерживающие загрязнители, которые затем периодически удаляются. Обычно процесс их удаления осуществляется вручную, что требует значительных трудозатрат и является достаточно неприятной операцией. Для исключения ручного процесса используют фильтры барабанного типа, в которых очистка фильтрующей поверхности от задержанных загрязнителей механизирована. Далее СВ отстаивается и очищается при помощи механических фильтров, или центрифуг. Очищенная вода перед сливом за борт обеззараживается. Механическая очистка позволяет удалить из сточных вод до 80 % ВВ. Следует отметить, что Сепараторы, деаэраторы, фильтры – технические характеристикимеханические фильтры не в состоянии обеспечить требуемую степень очистки СВ от растворённых органических веществ и мелких взвесей. Степень очистки СВ в этих установках не удовлетворяет современным требованиям, поэтому этот метод комбинируют с другими методами.
Физико-химическая очистка сточных вод
Физико-химическая очистка СВ на судах используется чаще механического. В судовых СВ до 60 % органических загрязнителей находятся в коллоидном состоянии, что не позволяет удалить их фильтрацией или отстаиванием. Коллоиды представляют собой некристаллизующиеся мелкие вещества диаметром менее 0,0001 мм, характеризуются наличием сил, поддерживающих взвесь в дисперсном состоянии в течение длительного периода времени. Поэтому для разделения коллоидной суспензии, например, посредством силы гравитации, необходимо выполнить агломерацию (присоединение и накопление) коллоидных примесей с образованием относительно крупных частиц, так называемых хлопьев загрязнений. Чаще всего эта задача решается с помощью химической обработки СВ.
На базе этого метода разработано ряд способов очистки, из которых наибольшее распространение получили:
- очистка с помощью химических реагентов;
- электрохимическая;
- реагентно-напорная флотация;
- озонирование;
- и испарение.
Очистка сточных вод с помощью химических реагентов
Наибольшую сложность представляет удаление из СВ органических загрязнений, находящихся в коллоидном состоянии. Отдельные частицы, удерживаются на определенном расстоянии друг от друга благодаря действию электрических сил отталкивания, вызываемые положительно заряженными ионами, которые адсорбируются из раствора на поверхности этих частиц.
Что такое электрокинетический потенциал?
Электрокинетический потенциал (дзета-потенциал) – это величина сил отталкивания, развиваемых заряженным двойным слоем ионов на поверхности частиц.
Между любыми двумя частицами вещества возникают силы взаимодействия, вызывающие притяжение и отталкивание частиц. Беспорядочное движение коллоидов (броуновское движение), вызываемое «бомбардировкой» частиц молекулами воды, обусловливает увеличение сил взаимодействия. Однако в тех случаях, когда силы отталкивания превосходят силы притяжения, коллоидная система остается в дисперсном состоянии. Чтобы изменить это состояние и довести его до соединения (слипания) частиц в СВ вводят специальные коагулянты.
В качестве коагулянтов обычно применяют:
- хлорное железо;
- железный купорос;
- сернокислый алюминий;
- и реже соли магния, цинка, титана.
При добавлении в воду они вступают в реакцию с загрязнителями, способствуя их коагуляции. Коагуляция дестабилизирует дисперсную систему, образованную взвешенными в воде загрязнителями, способствуя соединению и слипанию частиц. Сущность химической коагуляции состоит в разделении коллоидного раствора на две фазы:
- растворитель,
- и студнеобразная масса.
Существует два типа коагуляции:
- концентрационная,
- и нейтрализационная.
Коагулирование многовалентными ионами происходит, как правило, по нейтрализационному механизму, а одновалентными – по концентрационному. Коагуляция может также осуществляться и анодным растворением металлов или даже при определенных условиях простым изменением pH среды. Наибольшее применение получил сернокислый алюминий (сульфат алюминия), который получают путем обработки серной кислотой сырой или обожженной глины (каолин, бокситы). В результате гидролиза солей в растворе образуются многозарядные ионы металлов, которые уменьшают силы отталкивания между коллоидными частицами путем сжатия диффузной части двойного электрического слоя, окружающего отдельные частицы. После нейтрализации сил отталкивания любое легкое перемешивание раствора приводит к сталкиванию частиц, а силы притяжения заставляют частицы слипаться друг с другом, что приводит к образованию крупных хлопьев.
Будет интересно: Сточные системы морских судов
Процесс коагуляции СВ делят на два этапа. На первом этапе происходит быстрое перемешивание (с целью обеспечения контакта частиц загрязнений с промежуточными продуктами гидролиза коагулянтов). Если в качестве коагулянтов используют установки, использующие описанный принцип очистки СВ выпускаются фирмами:
- «Атлас» (Дания);
- «Электролюкс» (Швеция);
- «Аквадам» (Япония);
- «Эльсан Коваль» (Англия).
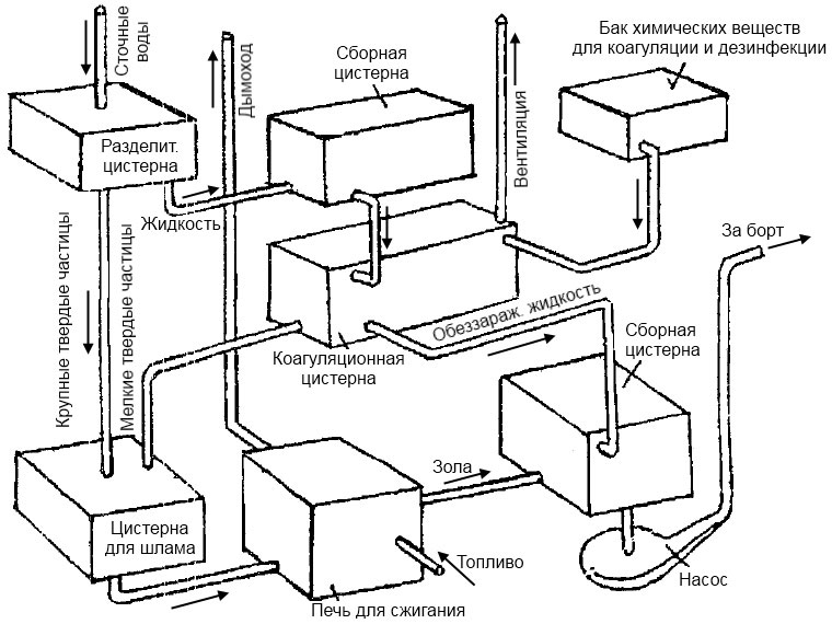
Принципиальная схема такой установки приведена на рис. 1.

К недостаткам этих установок относятся:
- большой расход химреагентов – от 500 до 700 г/м3;
- необходимость специальных резервуаров для растворения, хранения и дозировки химреагентов;
- постоянное участие обслуживающего персонала в подготовке реагентов, что затрудняет полную автоматизацию процесса очистки СВ.
Следует отметить, что степень очистки СВ при химической очистке невелика:
- по ВВ – 75-80 %;
- по БПК5 – 70-75 %.
Для повышения степени очистки СВ в состав установки обычно включают доочистные механические фильтры.
Электрохимическая очистка
Способ электрохимической очистки основан на пропускании через электролит постоянного тока с помощью погруженных электродов. В этом случае на аноде будут происходить анодное растворение металла, а на катоде будет выделяться водород в виде микропузырьков газа.
Если разместить электроды в СВ, частицы загрязнителей будут прилипать к пузырькам водорода и всплывать, образуя на поверхности слой эмульсии. Одновременно с этим и ионы металла от анода будут перемещаться к катоду, при их встрече с гидроксильными группами образуются гидраты закиси или окиси металлов. При использовании железных или алюминиевых электродов в СВ появляются их окиси, которые и являются коагулянтами. Далее происходят процессы коагуляции и флотации, и осуществляется очистка СВ. Этот способ очистки ещё называют электрохимической коагуляцией.
Установки, работающие по этому принципу действия с алюминиевыми электродами, выпускаются в России. В США подобные установки выпускаются фирмой «Дженерал электрик». Во Франции выпускаются установки с алюминиевыми и серебряными электродами, которые позволяют одновременно с коагуляцией обеззараживать очищенную воду.
Электрохимическая коагуляция требует значительных расходов металла и электроэнергии. Степень очистки СВ невысока:
- 70-85 % по ВВ;
- и 70-75 % по БПК5.
После доочистки и фильтрации СВ степень очистки по ВВ можно довести до 95 %.
Очистка реагентно-напорной флотацией
Суть этого способа заключается в сочетании химической обработки СВ коагулянтом, путем обеспечения их всплытия на поверхность с последующим удалением хлопьев загрязнителей. Эффективность данного способа зависит как от условий коагуляции, так и от создания оптимальных режимов флотации. Флотацию, применительно к очистке СВ, можно рассматривать, как процесс извлечения из жидкости частиц загрязнителей, находящихся во взвешенном или коллоидном состоянии, за счет прилипания их к пузырькам воздуха, образующихся в жидкости или введенных в неё. Прикрепившиеся к пузырькам воздуха частицы всплывают на поверхность, образуя удаляемый слой пены.
Кроме напорной флотации, с выделением воздуха из раствора, в некоторых очистных устройствах используют флотацию с механическим диспергированием воздуха, т. е. подачей воздуха через пористые материалы и др.
Сущность способа напорной флотации пояснена на схеме прямоточной напорной флотации, которая представлена на рис. 2.

Из приемного резервуара 1, СВ забирается насосом 3 и перекачивается через напорный резервуар 4 в приемное отделение флотационной камеры 5. На Трубопроводы, арматура и устройство судовых системвсасывающем трубопроводе 2 насоса имеется патрубок для подсоса воздуха. Воздух, поступающий в насос, в результате повышения давления в напорном резервуаре, растворяется в воде. Объем напорного резервуара рассчитан на необходимую продолжительность насыщения. Значение давления, создаваемого насосом для различных вариантов очистки, может находиться в пределах 0,15-0,4 МПа и выше, но чаще всего оно составляет 0,2-0,3 МПа. Количество воздуха, растворяющегося при таких значениях давления и температуры стоков 20-25 °С, составляет около 30 л/кг. Этого количества достаточно для того, чтобы, после резкого снижения давления в приемной части флотационной камеры, образовалась воздуховодяная эмульсия, за счет выделившихся из раствора микропузырьков, которые, прилипнув к частичкам загрязнений, вынесут их на поверхность.
Собирающийся на поверхности флотационной камеры шлам в виде пены скребковым транспортером 6 перемещается к шламоотводящей трубе. Очищенная вода удаляется из нижней части камеры.
Если количество насыщаемого воздуха на 2-3 % превышает количество перекачиваемой воды, то это может отрицательно сказаться на работе насоса. В таком случае подавать воздух в СВ следует с помощью эжектора установленного на напорном трубопроводе.
Способ очистки СВ флотацией применяется фирмой «Вестингауз» (США). Он хорошо зарекомендовал себя в установках для очистки льяльных вод.
Очистка озонированием
Этот способ основан на высокой окислительной способности озона, который при нормальной температуре окружающей среды разрушает органические вещества, находящиеся в СВ. В процессе озонирования одновременно происходит:
- окисление органических примесей;
- обесцвечивание;
- дезодорация;
- обеззараживание воды и насыщение её кислородом.
Как обеззараживающий реагент, озон действует в 15-20 раз быстрее хлора. Механизм бактерицидного воздействия озона заключается в разрушении ферментов бактерий, что приводит к нарушению обмена веществ, клеток и их гибели. Достоинством этого метода является то, что в СВ дополнительно не вводятся никакие дополнительные химические реагенты. В то же время, озон является достаточно токсичным газом, его предельно допустимая концентрация в воздухе зоны обслуживания должна быть менее 0,1 мг/л. В судовых условиях получение озона затруднительно вследствие высокого влагосодержания и высокой температуры воздуха, поступающего в разрядный озонатор. Большой расход электроэнергии и химикатов, а также необходимость в частом удалении осадка, сдерживают применение этого способа очистки СВ в судовых условиях.
Очистка испарением
Проводится путём испарения СВ, с предварительным измельчением загрязнителей, в испарителе с применением обеззараживающих химических реагентов. Испарившаяся жидкость конденсируется и может использоваться вторично. Твердые отходы отводятся в сборную цистерну для сдачи на берег или утилизируются Анализ характеристик топлива на борту суднана борту судна. Установки реализующие способ очистки СВ испарением выпускаются английскими фирмами «Бабкок и Вилькокс», «Вильсон Валтон».
Большой расход электроэнергии и химикатов, а также необходимость в частом удалении осадка ограничивают применение этих установок на судах.
Установки, использующие физико-химический метод очистки судовых СВ, получили распространение на судах благодаря своим достоинствам:
- малая чувствительность к колебаниям гидравлических характеристик потока воды;
- возможность полной автоматизации процессов;
- быстрый выход на номинальный режим работы установки после ввода её в действие;
- возможность обработки всех видов СВ.
К недостаткам установок с физико-химическим методом очистки можно отнести следующие:
- высокие построечные и эксплуатационные затраты;
- необходимость частых выводов из действия для очистки устройств;
- сложность системы управления и контроля за работой;
- необходимость усиленной вентиляции;
- токсичность химических реагентов;
- потребность в химических реагентах и специальных электродах, что вызывает дополнительные эксплуатационные расходы;
- интенсивная коррозия металла оборудования из-за работы в агрессивных средах.
Анализ достоинств и недостатков установок с физико-химическим методом очистки СВ показывает, что они требуют постоянного квалифицированного обслуживания, в условиях малой численности экипажей, это не даёт им возможность занять лидирующее положение при использовании на судах.
Биохимическая очистка сточных вод
Биохимическая очистка СВ от содержащихся в них органических загрязнителей основан на аэробных биохимических процессах, в результате жизнедеятельности определенного набора микроорганизмов (биомассы), в рабочих отсеках очистных установок с принудительной аэрацией, так называемых аэротанках. Часто биомассу называют активным илом. В активном иле содержатся:
- различные группы бактерий;
- плесневые и дрожжевые грибы.
В нем также находятся разнообразные более организованные представители фауны:
- простейшие,
- коловратки,
- черви,
- личинки,
- водные клещи,
т. е. все виды микроорганизмов, которые обычно присутствуют в СВ. В природе эти микроорганизмы питаются разнообразными веществами, содержащимися в воде. Процесс извлечения из СВ загрязнителей в естественных условиях идет довольно медленно.
Поэтому в биохимических установках специальными искусственными приемами поддерживается заданный объем жизнеспособных микроорганизмов, обрабатывающий определенный объем загрязнителей за минимально возможное время. Для поддержания требуемой жизнедеятельности микроорганизмов в СВ вводят соответствующее количество кислорода или воздуха. Биохимические процессы в таком случае называются аэробными.
В несколько упрощенном виде процесс усвоения загрязнителей микроорганизмами можно представить следующим образом. Содержащиеся в СВ загрязнители, в виде растворенных и находящихся в коллоидном состоянии органических веществ, задерживаются на поверхности активным илом, т. е. происходит процесс биосорбции (поглощение растворенных веществ). Затем начинается собственно процесс биохимического окисления, который можно разделить на два этапа:
- Первый этап – биохимическое окисление легко окисляемых органических веществ до углекислого газа и воды. Поскольку микробы не имеют специальных органов пищеварения, то все необходимые для их жизни вещества попадают в клетку путем осмотического всасывания через мельчайшие поры клеточной оболочки, а затем усваиваются. Для осуществления данного процесса микробы выделяют специальные вещества – ферменты, которые размельчают питательные вещества до молекулярного состояния и затем помогают их усвоить. Питательное вещество, усвоенное клеткой, перерабатывается в протоплазму клетки. В СВ органические вещества находятся в виде белков, жиров, углеводов, а также в виде продуктов их обмена. Все они довольно активно подвергаются биохимическому разложению, исключение составляют жиры, поэтому количество жиров в поступающей на обработку воде нормировано.
- Второй этап – синтез клеточного вещества активного ила из оставшихся органических веществ в СВ, за счет освободившейся энергии. На данном этапе размножение микроорганизмов активного ила замедляется из-за недостатка органических веществ, т. е. ил находится как бы в «голодном» состоянии. Это заставляет микроорганизмы активного ила использовать не только органические вещества, поступившие с СВ, но и большую часть органических веществ отмерших микроорганизмов, т. е. минерализовать органическую часть самого активного ила.
Таким образом, микроорганизмы активного ила, как и любые другие живые существа, зарождаются, развиваются, существуют определенный период и затем отмирают. Цикл жизнедеятельности активного ила продолжается строго определенное время. Для того чтобы при благоприятных условиях органические вещества СВ превратились в органическое вещество микроорганизмов, а затем произошло самоокисление активного ила, требуется около 50 часов. Это означает, что СВ должны находиться в установке строго определенное время (обычно – длительное).
Развитие активного ила имеет ряд особенностей, к которым в первую очередь относится очень низкая скорость отмирания ила. Установлено, что скорость отмирания составляющих активного ила во много раз меньше, чем скорость их размножения. Это означает, что в нормально функционирующей установке, со временем, накапливается определенное количество избыточного (лишнего) активного ила. Избыточный ил следует периодически удалять из установки в судовую шламовую цистерну или за борт в разрешенных районах, так как он нарушает оптимальное соотношение между количеством поступающих загрязнителей и количеством активного ила, что отрицательно сказывается на жизнедеятельности Биосфера океанов и развитие промышленной марикультурыводной биосферы. Кроме того, избыточный активный ил может быть вынесен с очищенной водой из отстойника в отсек обеззараживания, что значительно ухудшит качество обработанной воды. Количество скапливающегося избыточного активного ила обычно составляет 1-2 % от объема обработанных СВ.
После обработки в аэротанке, очищенные СВ отстаиваются, обеззараживаются и удаляются за борт или направляются на повторное использование (например, в качестве воды для смыва в туалетах). Обычно судовые установки биологической очистки (УБО) предусматривают очистку лишь фекальных вод. Обезжиренные камбузные стоки и хозяйственно-бытовые воды проходят только процесс обеззараживания (см. рис. 3).

Таким образом, для обеспечения экологической безопасности и соответствия нормативным требованиям применяются различные методы очистки и обеззараживания фекальных сточных вод на морских судах, включающие биологические, физико-химические и другие подходы.
Биологическая очистка осуществляется в установках двух типов:
- Первый тип: УБО использующие режим «продленной аэрации», когда стоки аэрируются в течение от 16 до 24 часов. При этом органические загрязнители полностью окисляются или «сгорают». В установках этого типа СВ поступают на очистку без предварительного отстоя. В аэротанке загрязнители, находящиеся в СВ минерализуются стабилизированным илом и затем стоки переводят в отстойник. Осевший в отстойнике активный ил возвращают в камеру аэрации. Можно использовать для отстаивания и сам аэротанк. Преимуществом установок данного типа является то, что они работают с очень малым приростом ила, а выводимый из установки избыточный ил имеет высокую зольность. Эффект очистки стоков по ВВ составляет 70-80 %. В установках продленной аэрации иногда наблюдается повышенный вынос ВВ. Это обусловлено тем, что активный ил в этих установках имеет легко подвижные хлопья, поэтому для этих установок характерно повышенное время отстаивания – от 4 до 5 часов. По причине продолжительного времени аэрации и отстаивания стоков метод продленной аэрации рационально использовать только в установках с малой производительностью, например в УБО транспортных судов.
- Второй тип: УБО с отдельной минерализацией активного ила с периодом аэрации стоков до 4 часов. Так сокращение времени очистки связано с использованием значительной избыточной массы активного ила, что вызывает необходимость укомплектовывать такие установки специальной ёмкостью – аэробным стабилизатором, где при непрерывной аэрации в течение 5-10 суток происходит минерализация избыточного ила. При этом степень очистки по ВВ достигает 85-90 %. Метод очистки с отдельной минерализацией активного ила позволяет значительно снизить вынос ВВ. Вследствие малого времени аэрирования стоков можно значительно повысить производительность установки. Такие УБО целесообразно использовать на пассажирских и других судах с большой численностью экипажа, см. рис. 3 выше.
К недостаткам установок биологической очистки СВ необходимо отнести следующие:
- для вывода УБО на нормальный режим, при выращивании активного ила на судне, требуется значительное время – от 10 до 25 суток, однако, в портах, возможно организовать зарядку установок активным илом от действующих очистных сооружений, после чего ввод установок в режим возможен в течение суток;
- УБО чувствительны к гидравлическим колебаниям нагрузки, изменениям солесодержания и температуры СВ;
- на процесс очистки отрицательное влияние оказывают жиры, масла, поверхностно-активные вещества, которые могут попасть в СВ.
По сравнению с другими методами, биологическая очистка обладает рядом преимуществ:
- высокая степень очистки СВ;
- возможность повторного использования очищенной воды для смыва в туалетах;
- простота установок, что обусловливает их невысокую стоимость и простоту обслуживания;
- возможность полной автоматизации процесса очистки СВ;
- малые расходы химических реагентов в процессе эксплуатации УБО (только для обеззараживания очищенных стоков).
Установки биологической очистки вытесняют на вновь строящихся судах установки, использующие другие методы очистки СВ. Качество очистки в УБО полностью соответствует требованиям МАРПОЛ 73/78 в отношении обработанных стоков с судов.
Для Конструктивные типы транспортных судов и особенности проектирования их конструкцийтранспортных судов с численностью экипажа до 100 человек наиболее приемлемы УБО с продленной аэрацией сточных вод, а для пассажирских и других судов с большой численностью экипажа, установки с раздельной минерализацией избыточного активного ила.
Способы обеззараживания сточных вод
В данном пункте рассмотрим безопасные методы обеззараживания сточных вод на морских судах. Перед удалением сточных вод в море или другие водоёмы, с целью предупреждения бактериального загрязнения, СВ подвергаются обеззараживанию. Обеззараживающий эффект любого бактерицидного реагента после его растворения в воде, зависит от ряда факторов:
- дозы и степени активности бактерицидного агента;
- времени контакта с обрабатываемой водой;
- количественного содержания бактерий в обрабатываемой воде;
- степени поглощаемости бактерицидного агента водой и загрязнителями;
- стойкости бактерий и вирусов к данному бактерицидному агенту.
Обеззараживание судовых стоков может осуществляться следующими способами:
- обработкой воды хлорсодержащими реагентами;
- озоном;
- или ультрафиолетовым облучением.
Качественные показатели обеззараживания сточных вод иными способами приведены на рис. 4.

1 – перекись водорода; 2 – серебро; 3 – хлор; 4 – озон; 5 – ультрафиолетовые лучи
Хлорирование
Хлорирование является наиболее распространенным способом обеззараживания СВ. При насыщении воды хлором образуется хлорная вода, которая обладает сильными окислительными свойствами. Реакция взаимодействия хлора с водой называется гидролизом хлора. Хлор, соединяясь с водой, образует хлорноватистую кислоту, которая в свою очередь диссоциирует, образуя гипохлоригиона. При растворении в воде гипохлоритов высвобождаются его ионы.
Что такое свободный активный хлор?
Свободный активный хлор – это хлор, находящийся в воде в виде хлорноватистой кислоты и иона гипохлорита.
Бактерицидное действие хлора является результатом химической реакции, вследствие чего парализуются жизненные процессы клеток бактерий и они погибают. Наиболее чувствительны к хлору бациллы брюшного тифа, дизентерии и вибрионы холеры. Степень обеззараживания зависит в основном от концентрации активного хлора, времени контакта, значения pH и температуры воды. Хлорноватистая кислота более эффективна, чем ион гипохлорита, поэтому увеличение pH снижает активность хлора.
Обычно на разрушение бактериальных клеток расходуется лишь некоторая часть введенного в воду хлора, а большая часть – на реакции с различными примесями, находящимися в очищенной СВ, например на окисление остаточных загрязнителей – органических веществ. Существует термин «хлоропоглощаемость» воды, который характеризует количество хлора, поглощаемого примесями.
Дозу хлора, необходимую для обеззараживания воды, в связи со сложной зависимостью хлоропоглощаемости от некоторых факторов, определяют исходя из величины остаточного хлора. При остаточном хлоре в воде после 30-минутного контакта более 0,3 мг/л, обеззараживание считается удовлетворительным.
Рекомендуемая доза хлора для обеззараживания СВ составляет 8-15 мг/л, при времени контакта 20-30 мин.
Определить правильную дозу обеззараживающего раствора, подаваемого в СВ, можно только по количеству остаточного хлора в обработанной воде, содержание которого при сбросе воды в водоем не должно превышать 5 мг/л. В то же время, надежное обеззараживание сточных вод обеспечивается обычно при содержании остаточного хлора в обеззараженной воде не ниже 1,5 мг/л.
Качество очистки, как указывалось выше, во многом зависит от количеств загрязнителей в воде, поступающей в установку. Состав воды в течение суток существенно изменяется, поэтому на обеззараживание поступает вода, содержащая неодинаковое количество остаточных загрязнителей. В то же время насос-дозатор постоянно подает в воду заданный объем раствора. Естественно, что концентрация остаточного хлора в обработанной воде в таком случае может изменяться в более широком диапазоне, чем 1,5-5 мг/л.
С целью исключения данной проблемы необходимо правильно выбирать дозу обеззараживающего раствора, подаваемого в воду и проводить постоянный контроль за содержанием остаточного хлора в обработанной воде.
При выходе судна в море за 12-мильную зону, где разрешен сброс необеззараженных Судовые средства по очистке и удалению нефтесодержащих и сточных водсточных вод, насос-дозатор подачи хлорсодержащего раствора можно отключить. При этом следует помнить, что включать насос следует за сутки до прихода судна в порт. Такое время необходимо для того, чтобы произвести обеззараживание ёмкости выгружного отсека установки.
Наиболее приемлемыми, для судовых условий, хлорсодержащими обеззараживающими реагентами являются гипохлориты кальция и натрия, монохлорамин. Менее приемлемым является использование хлорной извести.
Хлорная известь CaCl2O в своём составе содержит от 32 до 36 % активного хлора. Сухое дозирование не применяется из-за содержания в ней труднорастворимых веществ. Приготовление и дозирование раствора хлорной извести производятся в специальной установке, состоящей из затворного и растворного баков и дозировочного бачка. Необходимость хранения хлорной извести в судовых условиях в специальном помещении и значительные трудозатраты в процессе эксплуатации установки ограничивают её применение на судах.
Гипохлорит кальция Ca(OCl)2 содержит от 39 % до 50 % активного хлора. Производится в виде белого кристаллического порошка, таблеток или гранул легко растворимых в воде. Рекомендуемая пропорция раствора порошка в воде 1:4. Порошок должен хранится в оцинкованных банках либо в полиэтиленовых мешках.
Гипохлорит натрия NaOCl. Раствор гипохлорита натрия (типа В), применяющийся для обеззараживания СВ, содержит 18,5 % активного хлора. Рекомендуемая пропорция раствора в воде 1:2. Подлежит хранению в герметически закрытых полиэтиленовых сосудах, либо в покрытых винипластом цистернах при температуре не выше 25 °С.
Монохлорамин NH2Cl содержит от 20 до 25 % активного хлора. Представляет собой белый порошок со слабым запахом хлора. Легко растворяется в воде в пропорции 1:2. Растворы монохлорамина довольно стойки, что позволяет готовить их впрок до 15 суток, сохраняя в темной посуде. Раствор монохлорамина можно употреблять сразу после приготовления и полного растворения в воде.
Рекомендуется к прочтению: Технические средства по предотвращению загрязнения сточными водами морских территорий
Двуокись хлора ClO2 (Ultra-Zone). Раствор двуокиси хлора содержит около 60 % активного хлора и перед употреблением разводится водой в пропорции 1:4. Стабилизированная двуокись хлора достаточно устойчива и может храниться в течение года. Бактерицидное действие ClO2 очень высокое. Установлено, что вдвое меньшая доза двуокиси хлора, при времени контакта со стоками около 5 минут, обеспечивает такой же дезинфицирующий эффект, как и необходимая для этого доза гипохлорита натрия при времени контакта 30 мин. При использовании двуокиси хлора на судах необходимо соблюдать осторожность, так как ее пары могут вызвать травмы глаз и кожи.
Для обработки СВ хлором стали применять электролизеры. Принцип их работы заключается в том, что при пропускании электрического тока через раствор гипохлорита натрия выделяется активный хлор, который можно использовать для дезинфекции очищенных сточных вод. В России серийно выпускается электролизер «Каскад» производительностью 10 кг активного хлора в сутки, при расходе электроэнергии 6,5 кВт·ч/кг. В качестве электродов у него используются диски из титана.
Влияние хлорирования на экологию при обеззараживании судовых сточных вод является важным аспектом для изучения. Хотя хлорирование эффективно уничтожает болезнетворные микроорганизмы, используемые хлорсодержащие соединения могут образовывать побочные продукты дезинфекции, такие как тригалометаны, которые потенциально вредны для морской среды и здоровья человека. Поэтому необходимо тщательно контролировать процесс хлорирования или искать альтернативные, более экологичные методы обеззараживания судовых сточных вод.
Озонирование
Высокоэффективным реагентом для обработки сточных вод показал себя озон. Обработка воды озоном основана на перемешивании определенного количества озоновоздушной смеси в объеме обрабатываемой жидкости. Эффективность действия озона зависит от скорости подъема пузырьков озоновоздушной смеси. Чем меньше эта скорость, тем более полное взаимодействие озона с примесями и меньше потери озона в атмосферу. Увеличение высоты слоя воды в контактной колонне также способствует уменьшению скорости подъема пузырьков. Рекомендуемое соотношение озоновоздушной смеси и воды составляет от 1/4 до 1/8. Диаметр пор элементов для барботажа не должен превышать 50-100 мкм. Хорошим смесительным устройством является эжектор.
Что такое барботаж?
Барботаж – это обеспечение лучшего контакта между реагентами, находящимися в разных фазах.
Обеззараживающее действие озона выше, чем хлора благодаря большему окислительному потенциалу. Как обеззараживающий реагент озон действует быстрее хлора в 15-20 раз. Механизм бактерицидного воздействия озона заключается в разрушении ферментов бактерий, что приводит к нарушению обмена веществ клеток и к их гибели.
Дозы озона и время его контакта с водой изменяются в довольно широких пределах и зависят от качества воды и условий ее обработки. Для обеззараживания очищенной воды доза озона составляет всего 5-7 г/м3 при времени контакта со стоками около 10 минут. Однако обработка судовых СВ озоном применяется редко из-за его токсичности и сложности производства в судовых условиях. На эффективность обеззараживания влияют следующие основные факторы:
- концентрация озоновоздушной смеси;
- способ ее смешивания с водой;
- содержание органических веществ в воде;
- значение pH;
- и температура.
Кроме того, на процесс обеззараживания оказывают влияние и другие параметры, поэтому в каждом случае должна подбираться оптимальная доза озона. Чем чище обрабатываемая вода, чем меньше в ней органических примесей, тем меньшей дозой озона можно достичь удовлетворительного обеззараживания.
Известно, что обработка СВ озоном применена в судовой установке «Озотерм» американской фирмы «Gruman Airspace Corporation».
Одним из недостатков систем озонирования является повышенное пенообразование в Цистерны, трубопроводы и электрооборудование судовцистерне дезинфекции. Это обстоятельство вынуждает применять специальные пеногасители или устанавливать в цистерне устройство для отвода пены.
Ультразвуковое облучение
Установки для обеззараживания СВ этим способом производительностью до 135 м3/ч, изготавливаемые австралийской фирмой «Mono Pumps Pty. Ltd.», показали высокую эффективность обеззараживания. Ультрафиолетовая лампа мощностью 100 Вт обеспечивает дезинфекцию 5 м3 сточных вод в сутки. Лампа может автоматически очищаться от образующихся отложений с помощью металлических щеток. Установки удобны в эксплуатации и легко комбинируются в зависимости от расхода СВ.
Метод обеззараживания сточных вод ультрафиолетовыми лучами применен в установке «Bio Compact» (Германия).
