Обеспечение морских судов достаточным количеством пресной воды – это одна из ключевых инженерных задач, стоящих перед судостроителями и эксплуатантами. В условиях длительных рейсов и отсутствия доступа к береговым источникам, зависимость от судовых водоопреснительных установок становится критической. Но просто получить пресную воду недостаточно; необходима тщательная очистка воды на судне, чтобы она соответствовала строгим санитарным и техническим нормам.
- Судовые водоопреснительные установки
- Водоснабжение морских судов
- Классификация и принцип работы водоопреснительных установок термического типа
- Схемы и конструкции ВОУ термического типа
- Другие способы опреснения морской воды
- Установки и аппараты для кондиционирования воды
- Назначение кондиционирования воды и применяемые для этого установки и аппараты
- Схемы установок для обеззараживания воды
- Минерализация дистиллята
В данном материале мы подробно рассмотрим технологии водоснабжения на морских судах и как современные подходы позволяют решить эту сложную задачу. Мы исследуем принципы работы и разнообразие водоопреснительных установок, а также ознакомимся с методами и оборудованием, используемым для кондиционирования воды, обеспечивая ее безопасность и пригодность для всех нужд на борту судна.
Судовые водоопреснительные установки
Водоснабжение морских судов
Нормальная Безопасность и эксплуатация морских газовозовэксплуатация любого судна обеспечивается при условии снабжения его достаточным количеством воды. В зависимости от назначения вода, употребляемая на судах, разделяется на:
- забортную,
- питательную,
- мытьевую,
- и дистиллированную.
Забортная вода используется на судах для:
- охлаждения механизмов и конденсаторов;
- заполнения балластных цистерн;
- питания водоопреснительных установок;
- различных санитарно-бытовых и технологических нужд.
Как известно, морская забортная вода содержит значительное количество различных химических веществ, главным образом:
- хлористый натрий (NaCl);
- хлористый магний (MgCl2);
- сульфат магния (MgSO4);
- сульфат кальция (CaSO4).
Кроме этих основных солей в морской воде растворены в небольших количествах следующие твердые вещества:
- хлористый калий (KCl);
- бромистый калий (KBr);
- бромистый натрий (NaBr);
- карбонат кальция (CaCO3);
- кремниевая кислота (H2SiO3);
- соли алюминия и железа.
В морской воде растворены также газы, входящие в состав воздуха:
- азот,
- кислород,
- углекислота.
Воды различных морей и океанов значительно различаются по количественному содержанию растворенных в них солей. Кроме того, и для данного моря это содержание меняется в зависимости от таких факторов, как:
- выпадение осадков;
- количество вносимой воды впадающими реками;
- испарение;
- таяние льда и т. п.
Основными показателями качества Теплообмен в испарителях морской воды на суднеморской воды являются соленость и жесткость. Соленость определяет содержание в воде хлористых солей и выражается в градусах Брандта (°Б) или в миллиграммах на литр; 1 °Б соответствует содержанию в 1 л воды хлористых солей, эквивалентных 10 мг поваренной соли.
В судовых условиях соленость воды часто измеряют соленомером, отградуированным в тридцать вторых долях солесодержания. Соленость 1/32 означает, что в 32 вес. ч. чистой воды содержится 1 часть солей, что соответствует приблизительно 3 000 °Б.
Жесткость воды оценивалась в так называемых немецких градусах жесткости (°Н). Один градус жесткости соответствует содержанию 10 мг CaO и MgO в 1 л воды, при этом вес соли кальция и магния пересчитывали на эквивалент по массе.
В советское время степень жесткости воды выражалась числом миллиграмм-эквивалентов Ca2 + Mg2, содержащихся в 1 л воды. Учитывая, что 1 мг эквивалентных ионов Ca2 весит 20,04 мг, а 1 мг эквивалентных ионов Mg2 – 12,16 мг, общую жесткость Ж, мг-экв/л, воды можно определить из уравнения:
Чтобы перейти от градусов жесткости к миллиграмм-эквивалентам, нужно число градусов жесткости умножить на 0,357, а для перехода от мг-экв/л к градусам жесткости следует значение в мг-экв/л увеличить в 2,8 раза.
В зависимости от жесткости вода подразделяется на:
- очень мягкую (Ж<1,5 мг-экв/л);
- мягкую (Ж = 1,5-4 мг-экв/л);
- средней жесткости (Ж = 4-8 мг-экв/л);
- жесткую (Ж = 8-12 мг-экв/л);
- и очень жесткую, например, морская вода Черного моря (Ж = 12 мг-экв/л).
В океане средняя жесткость воды составляет 22,5 мг-экв/л.
Питательная, или котельная вода используется на судах для питания Ремонт паровых котлов и теплообменных аппаратовпаровых котлов. Современные паровые котлы при их большой паропроизводительности имеют малый объем водяного пространства и содержат небольшое количество воды.
В условиях интенсивного парообразования, даже при незначительном содержании солей и примесей в питательной воде, концентрация их в котле возрастает, что существенно влияет на его работу и сохранность. В связи с этим допускается минимально возможное содержание вредных примесей в питательной воде.
Чтобы уменьшить содержание вредных примесей и улучшить качество питательной воды, ее подвергают специальной обработке.
Питьевая вода на судах, употребляемая для питья и приготовления пищи, должна быть чистой, не иметь неприятного запаха и вкуса, не содержать вредных примесей и болезнетворных микробов и легко подвергаться какой-либо обработке – кипячению или фильтрации. В то же время, питьевая вода должна быть насыщена воздухом и содержать минеральные соли, необходимые для организма. Чистая дистиллированная вода при систематическом употреблении обессоливает организм, что может привести к заболеваниям. Соленость питьевой воды должна быть в пределах 30-60 мг/л Cl (6-10 °Б).
В соответствии с Санитарными нормами для морских судов норма питьевой воды на одного человека в сутки составляет:
- для судов первой категории – 40 л;
- для судов второй категории – 30 л.
Мытьевая вода предназначается для бытовых нужд и выполнения санитарно-уборочных работ на судне.
Мытьевая вода в бактериологическом отношении должна соответствовать питьевой, не иметь неприятного запаха и не быть мутной. Соленость мытьевой воды не должна превышать 30 °Б, а жесткость – 15 °Н, иначе в ней плохо растворяется мыло.
Рекомендуется к прочтению: Судовые водоопреснительные установки и общие сведения о них
Расход мытьевой воды на человека в сутки составляет:
- для судов первой категории – 60 л;
- для судов второй категории – 40 л Фактический суточный расход пресной воды принимают для бытовых нужд 150-250 л на каждого члена экипажа и пассажира. При использовании пресной воды в санитарных системах суточный расход воды увеличивается на 30-50 л на человека в сутки.x.
Допускается устройство единой системы питьевой и мытьевой воды, если качество и условия ее хранения будут удовлетворять требованиям, предъявляемым к питьевой воде.
Дистиллированная, или аккумуляторная вода должна в наибольшей степени приближаться к химически чистому соединению H2O. Повышенные требования обусловлены тем, что вода, используемая для заливки аккумуляторов, не должна содержать примесей, могущих засорить поры пластин или вызвать саморазрядку батареи.
Снабжать морские суда пресной водой можно несколькими способами:
- принимать с берега от коммунальных водопроводов;
- пополнять в море с танкеров или плавбаз;
- приготовлять путем обработки морской воды в водоопреснительных установках.
В последнем случае, для приготовления питьевой воды дистиллят подвергают бактериологической и вкусовой обработке, являющейся частью комплекса операций по кондиционированию воды (см. ниже).
Рассмотрим целесообразность применения Конструкции водоопреснительных установок и типы, применяемые на судахводоопреснительных установок на судах морского флота на следующем примере.
Для 30-дневного рейса судна первой категории с составом команды 45 чел. и мощностью главной паровой машины 5 тыс. л. с. при среднем расходе пара 4 кг/л. с·ч определить, во сколько раз масса топлива для приготовления в водоопреснительных установках будет меньше массы воды, которую необходимо принять на борт.
Требуемое количество питьевой воды:
Количество мытьевой воды:
Количество питательной (добавочной) воды:
Всего требуется получить от водоопреснительной установки за 30 сут:
Приняв низшую теплотворную способность топлива (мазута) 10 000 ккал/кг и КПД котла 0,75, определяем его расход:
а) количество воды, которое может быть получено испарением от сжигания 1 кг топлива, составит:
где:
- 750 – количество теплоты, необходимой для испарения в водоопреснительной установке 1 кг воды, ккал.
б) запас топлива на 30-дневный рейс составит:
Масса топлива, необходимого для испарения воды, в 10 раз меньше запаса воды, который следовало бы принять на судно.
Таким образом, путем снижения запасов воды можно увеличить полезную Грузоподъемные механизмы современных морских судовгрузоподъемность судов, снабдив их водоопреснительными установками. Если учесть, что вкусовые качества питьевой и мытьевой воды ухудшаются при ее хранении более 7-10 дн., то возможность получения опресненной воды на судах, совершающих длительные по времени рейсы, увеличивает также их автономность плавания.
Классификация и принцип работы водоопреснительных установок термического типа
Наиболее простым и широко применяемым на морских судах способом получения пресной воды является дистилляция (выпаривание), осуществляемая в водоопреснительных установках (ВОУ). Основные элементы ВОУ термического типа:
- теплообменные аппараты;
- механизмы;
- трубопроводы;
- контрольно-измерительные приборы;
- арматура и другие устройства.
Водоопреснительные установки термического типа различают по следующим признакам:
- По назначению – опреснительные (для приготовления питьевой воды), испарительные (для приготовления котельной воды) и дистиллятные (для приготовления воды повышенного качества).
- По давлению вторичного пара – вакуумные и установки избыточного давления.
- По числу испарителей – одноступенчатые, двухступенчатые и трехступенчатые.
- По давлению греющего пара – с испарителями высокого давления (0,2-0,9 МПа), испарителями низкого давления (до 0,2 МПа) и вакуумные, работающие при давлении ниже 0,1 МПа.
- По виду используемой энергии – паровые, электрические и газовые.
- По автономности – работающие с отдельным конденсатором и работающие на главный или вспомогательный конденсатор судна.
- По расположению корпусов – горизонтальные и вертикальные.
- По форме нагревательной поверхности – испарители с прямыми трубками, с изогнутыми трубками и змеевиковые испарители.
- По конструктивному исполнению испарителя – с поверхностным испарителем и бесповерхностным.
- По используемому теплу – с утилизацией тепла вторичного пара и без утилизации тепла.
Сущность процесса дистилляции заключается в выпаривании морской воды и последующей конденсации полученного пара в воду.
Морскую воду подогревают до такой температуры, при которой ее молекулы интенсивно переходят из жидкой среды в парообразную. Соли и другие химические примеси, как менее подвижные, не могут приобрести необходимой для испарения энергии, поэтому в процессе парообразования они не участвуют и остаются в растворе морской воды.
Основным элементом установки для дистилляции служит испаритель – аппарат, в котором происходит выпаривание воды.
Водоопреснительные установки термического типа различаются по нескольким характерным признакам.
По характеру протекания процесса испарения:
- кипящие,
- адиабатные,
- тонкопленочные,
- и гигроскопические.
Кипящие испарители характеризуются тем, что процесс испарения в них протекает как на поверхности нагревательных элементов, так и в толще испаряемой морской воды.
По давлению пара, при котором протекает процесс испарения, Сепарация пара в испарителях на судах морского флотакипящие испарители делятся на:
- вакуумные,
- и избыточного давления.
Тенденция к повышению экономичности привела к созданию многоступенчатых ВОУ. Принцип многоступенчатого испарения заключается в том, что вторичный пар, образовавшийся из морской воды в первом испарителе, используется в качестве греющего пара во втором испарителе, в котором давление испарения должно быть ниже, чем в первом испарителе. Вторичный пар из второго испарителя может быть использован, как греющий для третьего испарителя и т. д. При такой последовательной совместной работе испарителей, расход греющего пара теоретически уменьшается в число раз, равное числу ступеней.
Адиабатные испарители отличаются от кипящих тем, что испарение в них происходит не с поверхности нагревающих элементов, а с зеркала испарения воды за счет ее внутренней избыточной теплоты. Для увеличения поверхности испарения перегретая вода подается в специальные камеры в виде отдельных раздробленных струй. Адиабатные испарительные установки выполняют только многоступенчатыми, и их экономичность тем выше, чем больше число ступеней.
Особенность тонкопленочных испарителей – весьма интенсивное протекание испарения в них благодаря тонкому слою испаряемой воды, омывающей поверхность нагрева.
Принцип работы гигроскопических испарителей состоит в том, что струя воздуха, насыщаемая морской водой, проходит через нагреватель, в котором часть капелек воды испаряется и вместе с воздухом поступает в поверхностно-смесительный конденсатор. В конденсаторе пар отделяется от воздуха и в виде дистиллята откачивается насосом.
Неиспарившаяся в нагревателе морская вода стекает в сборник, из которого в смеси с добавочной водой через распылители впрыскивается в поток воздуха.
Схемы и конструкции ВОУ термического типа
В данном пункте рассмотрим конструкции и принцип работы судовых водоопреснительных установок термического типа. Современные вакуумные водоопреснительные установки для судов, примером которых является типизированный ряд типа Д, работают на тепле охлаждающей воды дизелей. Основные характеристики этих установок приведены в табл. 1.
| Таблица 1. Основные характеристики водоопреснительных установок типа Д | ||||||
|---|---|---|---|---|---|---|
| Характеристики | Типоразмер установки | |||||
| Д1 | Д2 | Д3 | Д4 | Д5 | ||
| Производительность, т/сут | 1,0 | 2,5 | 5,0 | 10,0 | 20,0 | |
| Расход греющей воды при 60 °C, т/ч | 7,0 | 10,0 | 20,0 | 35,0 | 70,0 | |
| Расход охлаждающей воды при 28 °C, т/ч | 10,0 | 20,0 | 35,0 | 55,0 | 90,0 | |
| Потребляемая электроэнергия, кВт | без насоса забортной воды | 0,60 | 0,60 | 0,80 | 0,80 | 0,80 |
| с насосом забортной воды | – | 3,60 | 5,90 | 8,40 | 12,30 | |
| Масса, кг | 650 | 1 100 | 1 330 | 2 060 | 2 920 | |
| Минимально необходимая мощность дизеля, л. с. | 75 | 200 | 400 | 750 | 1 500 | |
Водоопреснительные установки типа Д, утилизирующие тепло системы охлаждения дизелей для опреснения морской воды, наиболее экономичны. Установка включается в Системы охлаждения пресной и забортной водой на морских судахсистему охлаждения дизеля и использует часть тепла охлаждающей пресной воды для нагрева и испарения морской воды. Не считая утилизированного (бросового) тепла, энергия, потребляемая установкой, весьма мала и необходима только для привода электронасоса откачивания дистиллята, а также привода электронасоса забортной воды. Испарение морской воды происходит при глубоком вакууме [около 94 · 103 Па (705 мм рт. ст.)], температура кипения при котором 42 °С. Благодаря этому, процесс образования накипи на теплообменных поверхностях греющей батареи протекает медленно и установка длительное время не требует чистки.
Установки просты в обслуживании и надежны в работе. Агрегатное исполнение обеспечивает минимальный объем монтажных работ на верфи. Солесодержание получаемого от установки дистиллята составляет не более 8 мг/л по NaCl.
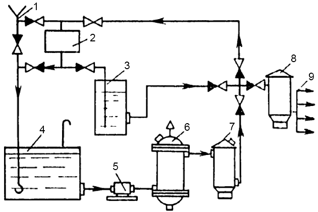
Типовая схема установки типа Д показана на рис. 1.

Забортная вода прокачивается насосом 6 через конденсатор 1, откуда она идет к рассольно-воздушному эжектору 5; при этом часть воды направляется на питание испарителя. Питательная вода поступает в испаритель через невозвратно-запорный клапан 4 и ротаметр 3, который служит для измерения расхода воды. Греющая вода из системы охлаждения дизеля циркулирует в межтрубном пространстве батареи 2 и отдает свое тепло питательной воде, испаряющейся внутри труб. Рассол и паровоздушная смесь удаляются рассольно-воздушным эжектором за борт.
Образовавшийся в результате испарения питательной воды вторичный пар конденсируется в конденсаторе, превращаясь в дистиллят, который самотеком поступает в сборник дистиллята 11. Из этого сборника дистиллятным насосом 10 дистиллят подается через поплавковый регулятор уровня (предохраняющий насос от срыва) и датчик солемера 7 к электромагнитному переключающему клапану 9, направляющему дистиллят в зависимости от его солесодержания в цистерну пресной воды или обратно в испаритель. Для измерения расхода дистиллята служит ротаметр 8.
Каждая установка имеет систему звуковой и Системы пожарной сигнализации и защиты на наливных судахсветовой сигнализации, оповещающей обслуживающий персонал:
- о падении давления в нагнетательном трубопроводе дистиллятного насоса;
- о повышении солесодержания дистиллята;
- о заполнении дистиллятом цистерны пресной воды.
Установка выводится на режим вручную и в дальнейшем требует только периодического наблюдения.
Водоопреснительные установки, работающие на греющем паре, также унифицированы и образуют типизированный ряд установок типа П, основные характеристики которых приведены в табл. 2.
| Таблица 2. Основные характеристики водоопреснительных установок типа П | |||||||
|---|---|---|---|---|---|---|---|
| Характеристики | Типоразмер установки | ||||||
| П1 | П2 | П3 | П4 | П5 | П5К | ||
| Производительность, т/сут | 5 | 10 | 25 | 50 | 75 | 45 | |
| Расход греющего пара, т/ч | 0,28 | 0,6 | 1,4 | 2,8 | 4,1 | 2,2 | |
| Расход охлаждающей воды, т/ч | 15 | 24 | 60 | 100 | 150 | 72 | |
| Потребляемая электроэнергия, кВт | 0,9 | 1,0 | 0,9 | 1,0 | 1,5 | 3,2 | |
| Масса, кг | 1 000 | 1 800 | 2 300 | 3 400 | 5 280 | 4 000 | |
Водоопреснительные установки типа П, работающие на греющем паре, выполнены одноступенчатыми, они являются самыми компактными. С целью повышения экономичности установки в качестве греющего пара рекомендуется использовать:
- пар отбора турбин;
- отработавший пар вспомогательных механизмов;
- пар утилизационных парогенераторов.
Опреснение морской воды в установке П5К происходит с применением качестве охлаждающей воды конденсат пароэнергетической установки, благодаря чему теплота конденсации пара испарителя используется для подогрева конденсата (питательной воды) энергетической установки. При этом резко уменьшается расход топлива на опреснение.
Установки выполнены в виде агрегата со встроенным конденсатором. Греющая батарея снабжена гибкими самоочищающимися от накипи греющими элементами. Установки автоматизированы и могут поставляться с системой автоматического пуска.
Дистиллят, выдаваемый установками типа П, содержит не более 5 мг/л NaCl; специальное исполнение установок позволяет получать дистиллят повышенного качества с содержанием ионов хлора не более 0,2-0,3 мг/л.
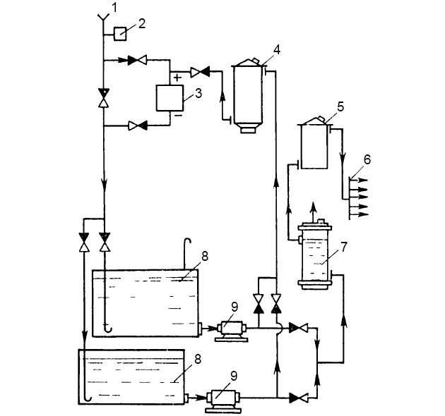
На рис. 2 представлена схема Расчет потребления энергии на судовые опреснительные установкиопреснительной установки серии П.

Забортная вода под давлением 0,25-0,35 МПа проходит последовательно через охладитель дистиллята 6, конденсатор эжектора 5 и поступает в конденсатор испарителя 3. В конденсаторе часть воды дополнительно подогревается в подогревательной секции и идет на питание испарителя. Остальная часть воды, используемая в качестве рабочей воды рассольного эжектора 14, смешивается в эжекторе с рассолом и удаляется за борт.
Греющий пар с постоянным давлением 0,4 МПа проходит через дроссельную шайбу 2, работающую при сверхкритическом перепаде давления, и поступает в нагревательную батарею 1. Проходя по трубам нагревательной батареи, греющий пар отдает свое тепло воде в испарителе и конденсируется, а конденсат направляется самотеком в судовую конденсатную систему. Для сбора конденсата в цистерну с атмосферным давлением может использоваться конденсатный насос или эжектор, работающий на пресной рабочей воде.
Вторичный пар, образующийся в результате испарения забортной воды в испарителе, проходит очистку в сепарационных устройствах и конденсируется в конденсаторе.
Будет интересно: Судовые водоопреснительные установки и способы опреснения
Получившийся таким образом дистиллят, стекает самотеком в сборник дистиллята 10, из которого забирается дистиллятным электронасосом 13 и, проходя через клапан поплавкового регулятора уровня в сборнике направляется в охладитель дистиллята. Затем дистиллят проходит через датчик солемера 8 и, в зависимости от солесодержания, автоматически направляется электромагнитным переключающим клапаном 9 в цистерну пресной воды или на сброс.
Небольшая часть дистиллята (примерно 0,1 выработанного количества) поступает через фильтр 11 в барботажное промывочное сепарационное устройство испарителя. Для контроля за соленостью в корпусе испарителя и производительностью установки служат расходомеры-ротаметры, один из которых установлен на трубопроводе питательной воды 12, а другой – на дистиллятном трубопроводе 7. Отсос паровоздушной смеси из конденсатора и поддержание в нем вакуума осуществляется пароструйным эжектором 4.
Опреснительная установка запускается в работу вручную и после выхода на спецификационный режим работает автоматически. Выключение установки также производится вручную. Система автоматического регулирования и защиты установки обеспечивает:
- поддержание постоянной производительности;
- автоматический сброс дистиллята в трюм, если солесодержание его превысит 5 мг/л;
- предохранение дистиллятного насоса от срыва с помощью прямодействующего поплавкового регулятора уровня;
- выключение дистиллятного насоса при падении давления в нагнетательном трубопроводе ниже 0,1 МПа.
Установка снабжена световой и звуковой сигнализацией, которая автоматически включается при:
- повышении солесодержания дистиллята;
- падении давления в нагнетательном дистиллятном трубопроводе;
- аварийном повышении давления греющего пара в батарее.
Многоступенчатые ВОУ объединены в типизированный ряд установок типа М, основные характеристики которых приведены в табл. 3.
| Таблица 3. Основные характеристики водоопреснительных установок типа М | |||
|---|---|---|---|
| Характеристики | Типоразмер установки | ||
| М3 | М4 | М5 | |
| Производительность, т/сут | 60 | 120 | 240 |
| Расход греющего пара, кг/ч | 1 500 | 3 200 | 4 200 |
| Расход охлаждающей воды, т/ч | 53 | 110 | 180 |
| Потребляемая электроэнергия, кВт | 19,5 | 56,0 | 66,0 |
| Число ступеней | 3 | 4 | 5 |
| Масса, кг | 10 800 | 13 700 | 30 000 |
Водоопреснительные установки типа М, работающие по принципу самоиспарения, многоступенчатые. От одноступенчатых паровых установок они отличаются повышенной экономичностью. Расход тепла на получение дистиллята составляет от 62 до 35 % при числе ступеней от двух до пяти (по сравнению с одноступенчатой установкой типа П).
При использовании принципа самоиспарения, когда испарение воды происходит путем ее нагревания до температуры выше температуры насыщения, передача тепла морской воде осуществляется вне зоны кипения, и поэтому Накипеобразование в испарителях морской воды и методы его предотвращения на суднепроцесс накипеобразования на теплообменных поверхностях протекает неинтенсивно. Поскольку установки работают на греющем паре низкого давления (0,06-0,08 МПа), можно использовать для опреснения отбор пара низкого давления турбин или отработавшего пара, чем достигается повышение экономичности (путем рационального включения водоопреснительных установок в цикл энергетической установки судна). Эти установки незаменимы, когда требуется большое количество опресненной воды.
Принцип действия установки типа М показан на рис. 3.

Забортная вода забирается циркуляционным питательным насосом 6 и через фильтр 8 и расходомер 5 направляется в конденсаторы опреснителя 3. В конденсаторах температура воды постепенно повышается в результате передачи ей тепла конденсирующегося вторичного пара. Дальнейший нагрев воды происходит в конденсаторе эжектора 2 и в специальном паровом подогревателе 17, на выходе из которого вода оказывается перегретой по отношению к температуре насыщения, соответствующей давлению в первой камере испарения (ступени). В результате этого перегрева, определенная часть воды в первой ступени вскипает; такой же процесс повторяется в последующих ступенях, так как давление в каждой из них ниже, чем в предыдущей. Для уменьшения отложения накипи расчетная температура за подогревателем принята равной 77 °С. Часть воды насосом 15 подается на вход в опреснитель.
В каждой ступени забортная вода охлаждается на 7 °С и отсасывается из последней ступени рассольным насосом 14 при температуре 42 °С.
Температура забортной воды за подогревателем автоматически поддерживается на заданном уровне регулятором 4, получающим импульс от датчика температуры 16.
Читайте также: Обеспечение безнакипной работы водоопреснительной установки и высокой чистоты получаемого дистиллята
Для поддержания в камерах вакуума, воздух из них отсасывается двухступенчатым пароструйным эжектором 1. Соблюдение необходимого перепада давления по ступеням достигается подбором дроссельных шайб, устанавливаемых на ответвлениях системы воздушного отсоса.
Образовавшийся при конденсации вторичного пара в конденсаторах дистиллят под действием разности давлений в камерах перетекает в последнюю ступень и оттуда – в сборник дистиллята 7. Из сборника дистиллят отсасывается дистиллятным насосом 11 и подается через регулятор уровня 10 и ротаметр 12 к переключающему клапану 13, который автоматически в соответствии с импульсом от датчика солемера 9 направляет дистиллят в цистерну пресной воды или на сброс. По аналогичной схеме удаляется конденсат из парового подогревателя 17.
После вывода на режим установка работает автоматически и не требует постоянного обслуживания. Система автоматического регулирования и защиты осуществляет:
- поддержание заданной производительности;
- контроль за соленостью дистиллята и конденсата;
- устойчивую работу дистиллятного и конденсатного насосов;
- выключение установки при отклонениях температуры подогрева питательной воды или повышении температуры и уровня рассола в камерах испарения.
Другие способы опреснения морской воды
Кроме термического метода дистилляции, существуют следующие способы:
- химический,
- магнитный,
- вымораживание,
а наиболее распространенные современные методы опреснения морской воды для судов следующие:
- электрохимический,
- гиперфильтрация.
Рассмотрим последний метод.
Метод гиперфильтрации, или метод обратного осмоса, основан на фильтровании соленой воды через полунепроницаемые мембраны, пропускающие воду, но задерживающие гидратированные ионы растворенных в воде солей.
Если между соленой и пресной водой поместить Судовые устройства мембранного типа для очистки водыполунепроницаемую мембрану с указанным выше свойством, то в силу того, что концентрация молекул воды в единице объема пресной воды больше, чем в единице объема соленой воды, где часть объема занимают ионы, количество ударов молекул воды по мембране со стороны пресной воды вследствие теплового движения будет больше, чем со стороны соленой. В результате этого, молекулы воды переходят из пресной воды в соленую, увеличивая ее объем. Таким образом, движущей силой осмотического переноса воды через полунепроницаемую мембрану является разность концентраций воды в сосудах по обе стороны мембраны. Схематически процесс осмотического переноса воды показан на рис. 4.

Если в отсеке сосуда слева от мембраны находится пресная вода 1, а справа – соленая вода 2 и уровни жидкостей в обоих отсеках в начальный момент одинаковы, то в результате перехода молекул воды слева направо, уровень жидкости в правом отсеке будет повышаться до тех пор, пока не наступит равновесие, при котором уровень в правом отсеке окажется на величину h выше, чем слева от мембраны 3 (рис. 4, б). Величина h определяет значение осмотического давления, которое зависит от разности концентраций ионов в растворах, находящихся по обе стороны мембраны.
При разности концентраций растворов, соответствующих океанской (солесодержание 35 мг/л) и дистиллированной воде, осмотическое давление составляет около 24 кгс/см2.
Для того чтобы осуществить опреснение воды гиперфильтрацией, нужно, создавая избыточное давление, заставить воду фильтроваться через мембрану в направлении, противоположном осмотическому переносу, т. е. со стороны соленой воды (рис. 4, в). Очевидно, что необходимое для этого давление должно быть больше осмотического.
Установки и аппараты для кондиционирования воды
Назначение кондиционирования воды и применяемые для этого установки и аппараты
При длительном хранении в судовых емкостях качество воды существенно изменяется. Ухудшаются ее физические, химические и бактериологические показатели, в связи с чем, такую воду нельзя использовать в питьевых целях. Согласно современным гигиеническим требованиям, длительно хранящаяся вода перед подачей потребителям должна быть подвергнута комплексной обработке в специальных аппаратах, при которой обеспечивается полное восстановление ее питьевых свойств. При помощи этих аппаратов осуществляется так называемое кондиционирование питьевой воды на судах.
Что такое кондиционирование питьевой воды?
Кондиционирование питьевой воды – это комплекс мероприятий и технических средств, направленных на обеспечение экипажа и пассажиров судна водой, пригодной для питья и бытовых нужд, соответствующей всем санитарным нормам и стандартам качества.
Принципиальная схема кондиционирования питьевой воды приведена на рис. 5.

Кондиционированию должна подвергаться вода, предназначенная для питьевых целей, при любом из существующих на судах источниках водоснабжения:
- принимаемая с берега в момент бункеровки;
- длительно хранящаяся в цистернах без консервации;
- длительно хранящаяся, обработанная консервантом;
- дистиллят, полученный в водоопреснительных установках.
Таким образом, кондиционирование воды на судах представляет собой комплекс технологических операций, направленных на корректирование физических, химических и бактериологических показателей ее качества в соответствии с требованиями ГОСТ 2874-73.
Схемы установок для обеззараживания воды
Хлорирование воды на судах осуществляется с помощью установки, приведенной на рис. 6.

Из приемного патрубка 1 вода напрямую или через хлоратор 2 поступает в цистерну питьевой воды 4, откуда насосом 5 через гидрофор 6 и взвесеулавливающий фильтр 7 периодически направляется через фильтр-дехлоратор 8 в сеть водопровода 9. Из хлоратора 2 вода может поступать в сеть водопровода через контактную емкость 3, где происходит более глубокая периодическая обработка небольших порций воды.
УФ-обеззараживание воды на судах осуществляется установкой, приведенной на рис. 7.

Из приемного патрубка 1 вода поступает в цистерну питьевой воды 3. Насос 9 через гидрофор 8 подает воду во взвесеулавливающий фильтр 2, в фильтр-дезодоратор 4 и далее через бактерицидные лампы 6 в систему водопровода 7 или обратно в цистерну 3.
Возможно подключение перед фильтром-дезодоратором трубопровода 5 от минерализатора опресненной воды, которая в этом случае проходит операции дезодорации и обеззараживания.
Схема установки для обработки воды серебром показана на рис. 8.

1 – приемный патрубок; 2 – расходомер; 3 – ионатор; 4 – взвесеулавливающий фильтр; 5 – фильтр десеребрения; 6 – отвод в сеть водопровода; 7 – гидрофор; 8 – цистерны питьевой воды; 9 – насосы
Работа установки ясна из рисунка.
На судах Балтийский морской флотморского флота для обеззараживания питьевой воды электролитическим раствором серебра применяют ионатор ЛК-28 (ИЭМ-50). При помощи такого ионатора можно перевести в раствор до 10 г/ч серебра, что обеспечивает обработку около 50 м3/ч воды (при дозе 0,2 мг/л Ag+). Запас серебра в кассете электролизера обеспечивает дезинфекцию 15 м3 воды. Ионатор ЛК-28 состоит из электропульта и гидравлической части, смонтированных в отдельных металлических корпусах. Электроустановка ионатора работает при токе 50 Гц, напряжении 220/127 В, ее мощность 200 Вт. В комплекте с ионаторами ЛК-28 устанавливают сорбфильтр ФС-3 производительностью десеребрения питьевой воды 3 м3/ч.
На судах для приготовления питьевой воды широко применяют станцию «Озон-0,5». Работа станции состоит в следующем (рис. 9).

При падении уровня в цистерне питьевой воды 11 поплавковое реле 10 включает подачу питания ко всем потребителям электроэнергии. Электромагнитный клапан 9 открывает доступ воздуха через сепаратор 8 в озонатор 4, а насос 1 нагнетает воду в фильтр 2. Из фильтра вода попадает в смесительное устройство, куда одновременно подается озоно-воздушная смесь из озонатора. Смесительное устройство состоит из эжектора 13 и контактной колонны 6. В эжекторе вода смешивается с озоно-воздушной смесью, при этом озон вступает в реакцию с органическими веществами, находящимися в воде, и обеззараживает ее. Из эжектора смешанная с озоном вода поступает в нижнюю камеру контактной колонны, где выделяющаяся из воды озоно-воздушная смесь через пористую керамическую пластину поступает на вторичное смешение с водой в верхней части колонны, а вода перепускается туда же по обводной трубе с регулировочным клапаном. Время контакта озона с водой 7 мин. Из колонны вода и озоно-воздушная смесь сливаются в цистерну с питьевой водой, где в распылителях 12 озон с воздухом вторично отделяется от воды и барботируется через толщу воды в цистерне. По достижении максимального уровня в цистерне 11 поплавковое реле отключает:
- питание и насос 1;
- озонатор 4;
- вентилятор 5;
- и электромагнитный клапан 9,
работа установки прекращается. Подача воздуха в озонатор устанавливается по ротаметру 7.
Принцип действия озонатора следующий. Воздух через патрубки подается в герметичную камеру корпуса, откуда он поступает по кольцевому зазору между наружным и внутренним электродами в противоположную камеру.
Предлагается к прочтению: Технико-экономическая эффективность опреснения и выбор типа опреснительной установки на судне
В результате высокого напряжения на клеммах трансформатора 3 между электродами возникает тихий коронный разряд, под действием которого из кислорода образуется озон. Высокая степень очистки воды в фильтре и обеззараживание воды на судах озоном в специальном смесительном устройстве обеспечивают получение питьевой воды с хорошими вкусовыми качествами.
Кроме указанных способов, также обеззараживание питьевой воды на судах осуществляется:
- йодированием,
- коагуляцией и флокуляцией,
- электролизом,
- кипячением,
- воздействием ультразвуком,
- электрофорезом,
- электрокоагуляцией,
- электрическим разрядом,
- ультрафильтрацией и др.
Все эти способы рассматриваются в специальной литературе.
Минерализация дистиллята
Одним из источников водоснабжения на морских судах служит дистиллят, получаемый методом опреснения морской воды. Для питьевых целей дистиллят можно использовать только после насыщения его минеральными солями, т. е. после минерализации. С этой целью на судах применяют специальные аппараты – минерализаторы, работа которых основана на методе дозирования минерализующих растворов солей в дистиллят. Типизированный ряд судовых минерализаторов типа МД, основные технические характеристики которых приведены в табл. 4, построен на едином схемном и конструктивном решении.
| Таблица 4. Основные характеристики типизированных минерализаторов типа МД | |||||
|---|---|---|---|---|---|
| Характеристики | Типоразмер установки | ||||
| МД5 | МД10 | МД30 | МД60 | МД150 | |
| Производительность, т/сут | До 5 | 5-10 | 10-30 | 30-60 | 60-150 |
| Количество питьевой воды, обеспечиваемое одной заправкой солевыми растворами, т | 5 | 10 | 30 | 60 | 150 |
| Давление рабочей среды в системе автоматики, МПа (кгс/см2) | Пресная вода или сжатый воздух 0,6-1,0 (6-10) | Пресная вода 0,6-1,0 (6-10) | |||
| Питание электрооборудования | Переменный ток 50 Гц, 380 В | ||||
| Масса, кг | 785 | 960 | 2 100 | 2 800 | 5 400 |
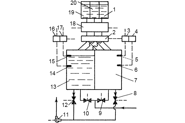
На рис. 10 показана схема минерализатора типа МД.

Дистиллят от ВОУ поступает непосредственно в один из смесительных баков 13 или 7 через клапаны 10 и 9. Раствор солей NaHSO4, MgSO4, 7H2O приготовляется в баке 20, раствор соли CaCl2 – в баке 19, раствор солей NaHCO3 и NaF – в баке 1. По мере заполнения смесительного бака (например, 13) дистиллятом датчик нижнего уровня 14 (6) при помощи реле нижнего уровня 16 (4) включает дозирующее устройство 18, которое через распределитель доз реактивов 2 подает раствор минерализующих солей из баков 20, 19 и 1 в наполняющийся дистиллятом смесительный бак 13.
При срабатывании датчика верхнего уровня 15 (5) с помощью реле верхнего уровня 17 (3) открывается клапан отвода минерализованной воды 12 (8) и закрывается клапан подвода дистиллята 10. Включается откачивающий насос 11 и клапан подвода дистиллята 9 в смесительный бак 7, в котором осуществляется минерализация аналогично описанному выше.
Агрегат минерализатора представляет собой сварную конструкцию, на которой установлены:
- баки,
- механизмы,
- приборы автоматики,
- и электрооборудование,
обеспечивающие работу минерализатора без обслуживания. Вследствие агрегатного исполнения объем монтажных работ минимальный.
